


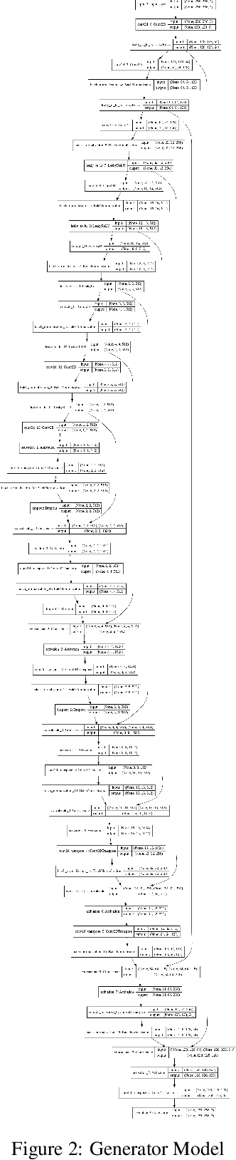
Abstract:Generation of maps from satellite images is conventionally done by a range of tools. Maps became an important part of life whose conversion from satellite images may be a bit expensive but Generative models can pander to this challenge. These models aims at finding the patterns between the input and output image. Image to image translation is employed to convert satellite image to corresponding map. Different techniques for image to image translations like Generative adversarial network, Conditional adversarial networks and Co-Variational Auto encoders are used to generate the corresponding human-readable maps for that region, which takes a satellite image at a given zoom level as its input. We are training our model on Conditional Generative Adversarial Network which comprises of Generator model which which generates fake images while the discriminator tries to classify the image as real or fake and both these models are trained synchronously in adversarial manner where both try to fool each other and result in enhancing model performance.